11月22日,中国二十二冶西北公司承建的西藏玉龙铜业复杂难处理矿石综合利用技术提升改造项目竣工投产启动仪式在昌都市江达县青泥洞乡隆重举行。西北公司总经理、党委副书记曾宝平,总经理助理陈德银出席仪式。
项目情况
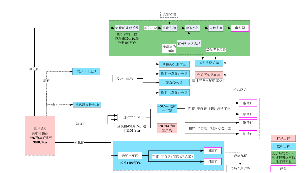
西藏玉龙铜业股份有限公司(以下简称“玉龙公司”)于2005年5月28日在西藏昌都成立。截至目前,公司注册资本金为28 亿元,股权结构为:西部矿业股份有限公 司占58%,紫金矿业集团股份有限公司占22%,昌都市投资有限公司占20%。公司下辖玉龙铜矿,主要从事铜矿采、选、冶工作。
玉龙铜矿位于昌都市江达县青泥洞乡觉拥村,是一个特大型斑岩和接触交代混合型 铜矿床,共有三个主要矿体,分别为Ⅰ号矿体、Ⅱ号矿体和Ⅴ号矿体,矿权范围内总资 源量10.27亿吨矿石量,铜金属量658万吨,钼金属量40万吨。根据玉龙铜矿的内外部 建设条件,采用分期建设。2011 年取得国土资源部颁发的一期工程采矿证,2018 年 6 月进行了采矿权变更,扩大矿区范围,开采方式为露天开采,开采矿种为铜矿,扩大后 的生产规模为1989万t/a,矿区面积4.3025k㎡。
项目名称:西藏玉龙铜矿复杂难处理矿石综合利用技术提升改造项目;
建设单位:西藏玉龙铜业股份有限公司;
建设性质:技术改造;
项目地点:昌都市江达县青泥洞乡觉拥村玉龙铜矿现有冶炼工业场地;
占地面积:15.46h㎡(不新增占地);
建设规模:氧化铜矿处理能力100万t/a,电铜产量13526.8t/a;
“西藏玉龙铜矿复杂难处理矿石综合利用技术提升改造项目”的 建设内容为:将氧化矿处理能力由30万t/a提升至100万t/a,电铜产量由10988t/a提升 到 13526.8t/a。项目改造实施后矿区采矿及选矿规模均为3000万t/a。
项目地处海拔高、气候恶劣的藏东高原,建设难度超乎想象。建设内容涵盖拆除利旧、新建厂房、系统改造及公辅配套等多重任务,面临高原施工环境复杂、技术要求高、工期紧张等多重挑战。项目团队以“严细实”作风打响攻坚战,291个日夜坚守中,解决设备高原运输、人员高原反应、冬季施工等难题,全面落实精细化管理,坚守安全生产底线,实现了项目建设全过程零事故、零隐患,确保了项目按期高质量完工。
项目影响




